Перейти к содержанию

Рекомендуемые сообщения

  • Админ
Опубликовано

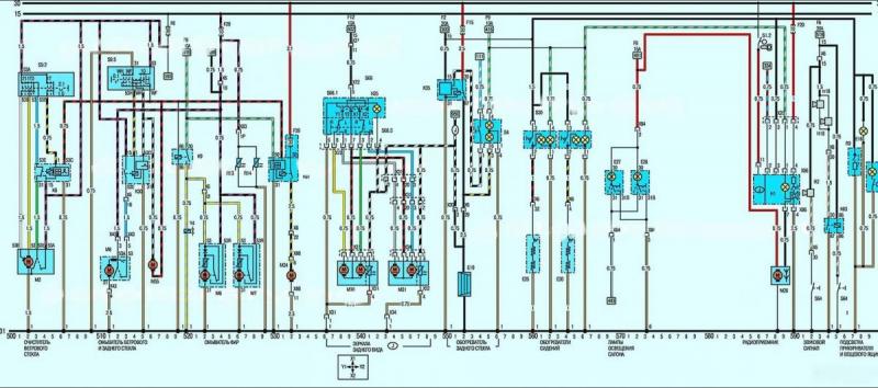
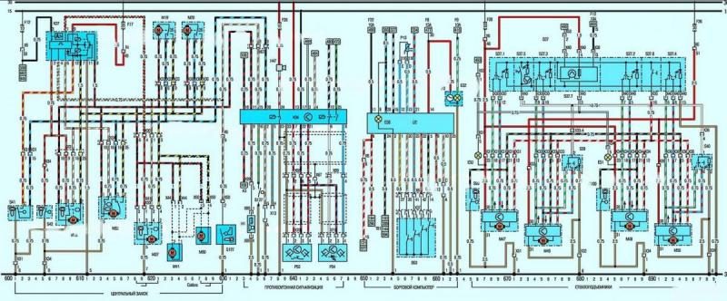
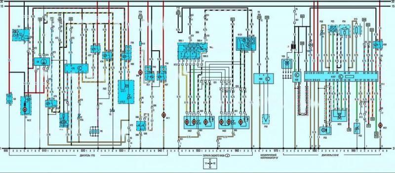
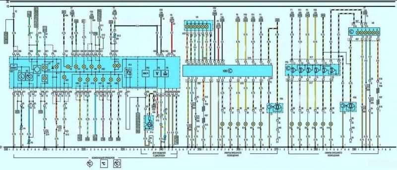
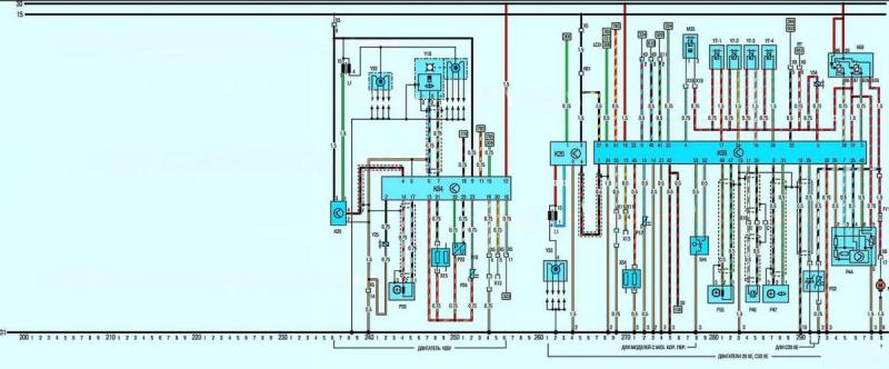
Cхема электрическая принципиальная моделей С 1991 года

 

Под нижней линией на схеме имеются номера координат, по которым, используя ключ, можно определить цепь или элемент схемы.

  Цепи подачи положительного напряжения расположены в верхней части схемы. Линия, обозначенная цифрой 30, находится постоянно под напряжением, а линия с цифрой 15 находится под напряжением только при включенном зажигании.

  Номера в квадратах обозначают координату, в которой подсоединяется данный провод.

 

1.jpg

 

2.jpg

 

3.jpg

 

4.jpg

 

5.jpg

 

6.jpg

 

7.jpg

 

8.jpg

 

9.jpg

 

Сокращения применяемые в схемах

 

10.jpg

 

11.jpg

 

12.jpg

 

13.jpg

 

14.jpg

 

15.jpg

 

16.jpg

 

Загрузить

Присоединяйтесь к обсуждению

Вы можете написать сейчас и зарегистрироваться позже. Если у вас есть аккаунт, авторизуйтесь, чтобы опубликовать от имени своего аккаунта.

Гость
Ответить в этой теме...

×   Вставлено с форматированием.   Вставить как обычный текст

  Разрешено использовать не более 75 эмодзи.

×   Ваша ссылка была автоматически встроена.   Отображать как обычную ссылку

×   Ваш предыдущий контент был восстановлен.   Очистить редактор

×   Вы не можете вставлять изображения напрямую. Загружайте или вставляйте изображения по ссылке.

  • Последние посетители   0 пользователей онлайн

    • Ни одного зарегистрированного пользователя не просматривает данную страницу
×
×
  • Создать...